Products
We HYDROCARE, is one of the leading Hydraulic Machines supplier and service provider. Our company is well equipped with latest machines & tools, gauges, instruments & test stands. We have well experienced technical staff & workforce to execute the work to meet customer satisfaction. We have well defined & laid out quality control method of services almost for all major hydraulic machines.
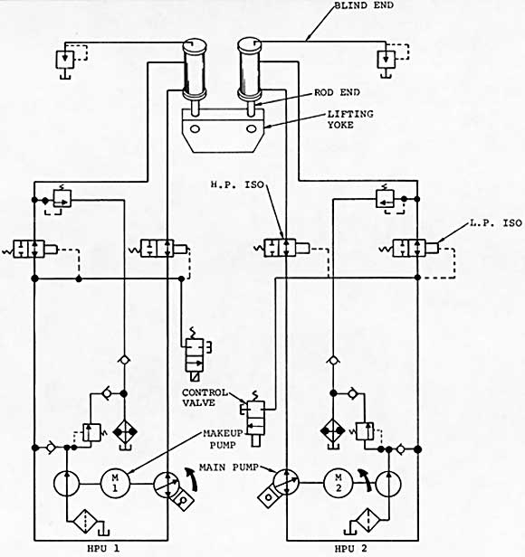
HPU WITH ELECTRO-HYDRUALIC POSITIONING AND MODULATING CONTROL SYSTEM
- Compact design for arduous duty, Customised to suit specification requirements.
- Operational for multiple control valves with PLC / Modules
- Dual pumping system with auto changeover.
- Independent filtration / Regeneration unit for oil conditioning.
- Proportional / Servo control for accuracy and fast response.
- Failure modes available to suit specification.
- Accumulator driven for fast response.
- Independent hydraulic control mounted locally to each valve.
- Pressure / Temperature / Level indications
- Sensors System Monitoring
HEAVY DUTY HYDRAULIC CYLINDER
- Compact design, Double Acting / Single Acting Spring Return, External Tie-Rod Design, totally enclosed water proof actuator Cylinder Tube & all structural parts are manufactured in carbon steel material:
- Very fast stroke time (< 1 sec possible)
- Very high actuating force (> 125 TONS)
- Very precise position control by Servo valve, Proportional valve, Solenoid valve
- Seal: Piston seal design prevents sticking phenomena after prolonged operationāless period and ensures reduced hysteresis and high sensitivity.
- Stem coupling: Coupling joint in stainless steel with nitriding treatment for corrosion prevention
